污水處理:守護生態與未來的關鍵之舉
一、污水處理的方法知多少
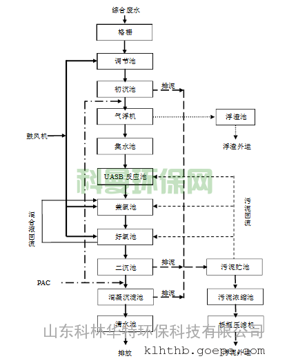
\
(一)物理法:簡單有效的分離術
物理法在污水處理中起著重要的作用。重力分離利用物質的重力差異,使較重的固體物質自然沉淀,從而實現與水的分離。例如,在沉砂池中,通過重力作用去除無機砂粒。離心分離則是利用懸浮物和廢水質量不同,所受離心力不同的原理,實現懸浮物和廢水的分離。諸城市吉豐機械科技有限公司的廢水處理中,就采用了物理處理法,如篩濾截留,通過格柵與篩網,斜置金屬柵條框架或利用穿孔濾板、金屬網構成的過濾設備,去除廢水中粗大的懸浮物和漂浮物以及較細小的懸浮物。此外,沉淀法在廢水處理中應用廣泛,基本原理是利用重力作用使廢水中重于水的固體物質下沉,可用于去除無機砂粒、懸浮狀有機物、生物污泥等。氣浮法用于分離比重與水接近或比水小的細微顆粒污染物,通過在廢水中通入空氣產生大量細小氣泡,使其附著于細微顆粒污染物上,形成比重小于水的浮體上浮至水面,從而實現分離。離心分離使含有懸浮物的廢水在設備中高速旋轉,根據離心力的產生方式,可分為旋流分離器和離心機兩種類型。
(二)化學法:化學反應的神奇力量
化學法在污水處理中也不可或缺。混凝法是向污水中加入混凝劑,使膠粒物質發生凝聚和絮凝而分離出來,凈化廢水。中和法用于處理酸性或堿性廢水,使其變為中性,便于后續處理。氧化還原法可處理溶解在水中的化學物質,形成穩定的化學原料,還能去除廢水中的多種劇毒和高毒污染物。化學沉淀法主要處理水中的可溶性鹽,向污水中加入化學物質,通過化學反應將溶解在水中的化學物質變成水不溶性物質,再通過沉淀進一步分離。離子交換法是通過離子交換器上的離子與水中的離子交換來去除水中有害離子,在工業廢水處理中,主要用于回收貴金屬離子等。廢水化學處理法在廢水處理發展初期就開始應用,能迅速有效地去除廢水中的懸浮物和 BOD,雖化學藥劑昂貴且處理后產生大量難以脫水的污泥,但隨著許多化學處理藥劑和設備的問世,價格逐漸降低,其應用日益廣泛。
(三)生物法:微生物的生態凈化
生物法利用微生物的新陳代謝功能凈化污水。活性污泥法是利用活性污泥去除廢水中有機物的處理工藝過程,系統中包括水系統、泥系統和氣系統,主要設備為曝氣池和二次沉淀池。生物膜法使污水連續流經固體填料,在填料上形成污泥垢狀的生物膜,生物膜上繁殖大量微生物,吸附和降解水中的有機污染物。生物方法處理廢水時,可通過工藝改造,如將兩個并聯的好氧生化池改為二級串聯生化池,除去外置膜生物反應器采用國產浸沒式膜裝置,膜裝置直接浸沒放置在低負荷濃縮池內,將固定了專性除油微生物的粉狀載體添加至膜生物反應器中,形成動態膜等措施,獲得良好的處理效果。此外,生物降解在自然界物質循環中起重要作用,微生物通過氧化還原、脫羧、脫氨、水解等生物化學過程把有機物逐步轉化為無機物,從而使廢水得到凈化。參與廢水中有機物生物降解的微生物有細菌、真菌、藻類、原生動物和后生動物等,它們在廢水處理中發揮著不同的作用。
二、污水處理的流程全解析

(一)一級處理:初步篩選與調節
一級處理又稱污水物理處理,主要通過簡單的沉淀、過濾或適當的曝氣,以去除污水中的懸浮物,調整 pH 值及減輕污水的腐化程度。常用的處理方法有篩濾法、重力沉淀法、浮選法和預曝氣法等。篩濾法通過格柵和篩網分離污水中呈懸浮狀態的污染物,格柵主要用于截留污水中大于柵條間隙的漂浮物,防止管道、機械設備及其他裝置的堵塞。沉淀法利用重力沉降分離廢水中呈懸浮狀態的污染物,主要構筑物有沉砂池和沉淀池。沉砂池從廢水中分離比重較大的砂土等無機顆粒,沉淀池則去除污水中大部分可沉的懸浮固體,作為化學或生物化學處理的預處理。上浮法用于去除污水中漂浮的污染物,隔油池就是用來分離污水中顆粒較大的油品的。預曝氣法在污水進入處理構筑物以前進行短時間曝氣,可產生自然絮凝或生物絮凝作用,氧化廢水中的還原性物質,吹脫污水中溶解的揮發物,增加污水中的溶解氧,減輕污水的腐化,提高污水的穩定度。
(二)二級處理:深度凈化有機物
二級處理主要采用生物處理方法去除膠體和溶解狀態的有機污染物質。生物法有多種,如活性污泥法、生物膜法等。活性污泥法的反應器有曝氣池、氧化溝等,通過微生物處理污水,主要除去一級處理后污水中的有機物,去除率可達 90% 以上,使有機污染物達到排放標準。生物膜法包括生物濾池、生物轉盤、生物接觸氧化法和生物流化床等,利用附著在填料上的生物的吸附、氧化等作用,將污水中的有機污染物逐步氧化成二氧化氯、水或合成細胞物質,使污水得到凈化。
(三)三級處理:進一步提升水質
三級處理是污水高級處理措施,進一步處理難降解的有機物、氮和磷等。除磷最有效和實用的方法是化學沉淀法,投加石灰或鋁鹽、鐵鹽形成難溶性的磷酸鹽沉淀。除氮可采用生物硝化-反硝化法或物理-化學法,如吹脫法、折點氯化法和選擇性離子交換法。除有機物可采用活性炭吸附法、臭氧氧化法等。除無機物有離子交換、電滲析和反滲透等方法。除病原體可用鋁鹽和鐵鹽混凝沉淀,或用石灰在高 pH 值條件下混凝沉淀,也可用臭氧殺滅病毒。
(四)特殊排水處理:針對性的解決方案
對于含重金屬的廢水,可用化學沉淀法或離子交換法處理。放射性廢水采用衰變池處理,或用化學共沉淀法、離子交換法處理。含油廢水來自廚房食堂,一般采用隔油池處理。洗印廢水來自照片洗印,含銀、顯影劑、定影劑等有害物質,含銀廢水可采用電解法回收銀,顯影劑可用化學氧化法處理。醫院的特殊排水應先單獨收集并進行消毒處理后在排入醫院的污水處理站,如結核病醫院污水每升可檢出結核桿菌幾十萬至幾百萬個,醫院污水中還含有消毒劑、藥劑、試劑等多種化學物質,利用放射性同位素醫療手段的醫院污水還含有放射性物質,需嚴格按照要求進行處理。
三、污水處理廠的重要使命

污水處理廠在現代社會中扮演著至關重要的角色,肩負著環境保護、城市發展和資源利用等多方面的重要使命。
(一)去除污物,保護水環境
污水處理廠的主要作用之一就是去除污物,保護水環境。污水中含有大量的有機物、氮、磷等污物,若不加以處理直接排放,會對水體造成嚴重污染。以達州市第二城市生活污水處理廠為例,該廠運用先進的 AO+MBBR 工藝,通過填料為生化微生物提供固定的工作場所,增加生化池中的微生物量,高效去除污水中的氨氮和總氮等污染物。西安高新區第二污水處理廠擴建工程項目,完成全年處理污水 2185.18 萬立方米,達標處理率 100%,實現 COD 減排量 794 噸,氨氮減排量 216 噸。這些污水處理廠嚴格執行城鎮污水處理廠污染物排放標準,將處理后的水安全排放到水體中,或用于農業灌溉和工業生產,有效減少了對水環境的污染。
(二)提高水環境質量
污水處理廠的建設運行對于提高水環境質量有著重要意義。隨著城市的發展,污水排放量不斷增加,如果不進行有效的處理,水體生態環境將面臨巨大壓力。污水處理廠通過一系列的處理工藝,去除污水中的污染物,改善水體質量。枝江市城市污水處理廠采用三級處理方式,即 AAO 工藝加上深度處理工藝,出水達到《城鎮污水處理廠污染物排放標準》一級 A 標準后流入長江流域枝江段,有效改善了當地的水環境質量。同時,污水處理廠還能減少水體富營養化的發生,保護水生態系統的健康穩定。例如,通過去除污水中的氮、磷等營養物質,防止藻類過度繁殖,維護生態平衡。
(三)促進城市可持續發展
污水處理廠對促進城市可持續發展起著關鍵作用。一方面,它保障了城市生態環境的健康穩定。城市水環境是城市生態系統的重要組成部分,良好的水環境能夠提升城市的整體生態品質。污水處理廠通過有效處理污水,減少了對自然水體的污染,為城市居民提供了更加清潔、舒適的生活環境。另一方面,它提高了城市居民的生活質量。污水處理廠的運行能夠有效防止水傳播疾病的發生,保障人民健康。同時,污水處理廠的建設和運營還能帶動相關產業的發展,創造就業機會。例如,污水處理設施的建設需要大量的技術人員和設備,這為環保產業的發展提供了機遇。此外,污水處理廠的發展也體現了城市對環保事業的重視,有助于提高人們的環境保護意識,推動社會環境保護事業的發展。
四、常見污水處理技術大盤點

(一)活性污泥法:多樣工藝顯身手
- 氧化溝系列:氧化溝工藝是活性污泥處理技術的變形與進化產物,將水槽溝渠的首和尾互相連接,污水通過曝氣進行氧化反應。BOD5 去除率可達 97%,結構較簡單、處理效果好。通道氧化過程包括四個優化階段,在不同階段分別實現間歇曝氣和沉淀、使用立式曝氣器進行硝化和反硝化反應、除磷以及進一步進化加入二沉池與氧化溝形成一體化工藝,可更有效處理廢水并減少人員成本。
- A2/O 系列:A2/O 工藝又稱 A-A-O 工藝,是同時脫氮除磷的污水處理工藝。生物池分為厭氧、缺氧、好氧三個獨立區,不同微生物種類菌群搭配使污染物處理效率大大提高,穩定性增加,且鮮少發生污泥膨脹現象。池中好氧區的供氧可選擇鼓風曝氣、表面曝氣兩種方式。但該工藝污泥回流量大,能源消耗和設備運行成本高,對運行管理要求也高。
- SBR 系列:SBR 工藝又稱序批式活性污泥法,運用間歇曝氣方式完成整個過程。序批過程按順序分為進水、曝氣反應、沉淀、排水、閑置待機五個工序,在同一容器中進行。
- 傳統 SBR 工藝:步驟包括在同一容器中注水、進入容器后形成厭氧 — 缺氧 — 停止進水 — 曝氣充氧 — 脫氮除磷 — 沉淀 — 出水的過程。缺點是結構總容積利用率低,僅適用于較低的廢水體積。
- CAST 工藝:在傳統 SBR 工藝和 ICEAS 工藝基礎上優化,對于每一組 CAST 系統,通常有加水、反應、沉淀、閑置和出水四個工藝,在四個池子中輪流運轉工作。預反應區位于每個池子前端,部分污泥回流回該區域。具有抗沖擊負荷、適應水質變化能力強,處理效果明顯等優點,但每座池子需配備沉淀的潷水器和曝氣設備、控制系統,增加水頭損失,報廢率高,利用率低,且要求自動化程度較高。
- Unitank 工藝:同時擁有 SBR 和傳統活性污泥法兩種技術的優點,恒定水位,連續運行,占用面積小,系統運行靈活方便。
- CASS 工藝:在 SBR 的基礎上,池內進水一端增加生物選擇器,實現連續進水,間歇排水。反應池分為生物選擇區(預反應區)和主反應區兩部分,具有去除污染物效果明顯,同時有較好脫氮除磷效果的特點。
(二)生物膜法:小型處理的優選
- 生物轉盤法:由接觸反應單元、驅動裝置、圓盤、旋轉軸等組成。微生物形成的生物膜附著在圓盤外表面,約 45% 的圓盤表面被淹沒在廢水中。工作過程中,圓盤上的生物膜與大氣和廢水交替接觸,形成厭氧、缺氧和好氧的交替環境。其特點有產生氣味對環境有一定影響、能源消耗低、管理便利、凈化效果好且不會堵塞、但占地面積較大等。
- 生物接觸氧化法:在生物接觸氧化池中充填填料,底部曝氣氧化,讓廢水浸沒填料,生物膜從填料中分離后隨水流進入二沉池,達到凈化廢水目的。該工藝具有抗沖擊負荷能力強,生物膜中微生物種類多,活性生物的微生物數量多,不會產生污泥膨脹等特點,但也存在反應池中曝氣不均勻,產水率較低等問題。
- 生物濾池法:與水處理中的一般濾池不同,生物濾池的濾床暴露在空氣中,污水通過布水器灑到濾床上,濾床下面有集水層和池底。污水沿載體表面流過濾床,和生長在載體上的微生物充分接觸,對污水中的有機物進行吸附和分解,使污水得到凈化。采用該工藝處理后的出水水質效果較好,運行時抗水力沖擊能力強,耐低溫;生物膜易掛膜,啟動時間短。但需嚴格控制濾料的填充率和濾料選擇等參數,否則濾料會隨出水或在反沖洗水條件下出現流失狀況。
結尾總結
污水處理是一項關乎環境、民生和可持續發展的重要事業。正如古人云:“不積跬步,無以至千里;不積小流,無以成江海。” 污水處理雖看似微小,卻能匯聚成保護生態環境的強大力量。
污水處理的方法多樣,物理法通過簡單有效的分離術,為污水初步凈化奠定基礎;化學法利用化學反應的神奇力量,去除水中有害物質;生物法借助微生物的生態凈化功能,實現污水的深度處理。而污水處理的流程更是嚴謹細致,從一級處理的初步篩選與調節,到二級處理的深度凈化有機物,再到三級處理的進一步提升水質以及特殊排水處理的針對性解決方案,每一個環節都不可或缺。

污水處理廠肩負著去除污物、保護水環境,提高水環境質量以及促進城市可持續發展的重要使命。同時,常見的污水處理技術如活性污泥法和生物膜法,以其各自的特點在不同規模的污水處理中發揮著重要作用。
讓我們共同行動起來,重視污水處理,加大對污水處理技術的研發和投入,提高公眾的環保意識。只有這樣,我們才能守護好這一方碧水藍天,為子孫后代留下一個美麗宜居的地球家園。讓我們攜手共進,為污水處理事業貢獻自己的一份力量,讓污水變清流,為生態環境的可持續發展添磚加瓦。
以上是小編收集整理的污水處理:守護生態與未來的關鍵之舉部分內容來自網絡,如有侵權請聯系刪除:153045535@qq.com;
本文地址:http://m.ssjcj8.com/shuichuli/5021.html










